

废水特点
e777乐彩线路检测 企业在金属表面处理中的喷涂工艺会产生大量的喷涂废水(也叫喷漆废水),废水中往往含有多种酸性金属离子或非金属离子,甚至有一些属于一类毒物,必须经过完全的处理后并达到排放标准后才能排放。涂装喷漆废水根据客户废水循环次数和时间的不同,其水质相差较大,但是含有害因素相差不多,比如漆雾颗粒等。
处理方法
由于进水C0D浓度较高,且杂质较多不易沉淀,出水必须达到级标准,因此选择的处理工艺必须成熟稳定可靠、投资合理。经认真比选,并结合我司对同类企业废水处理的经验,最终设计采用”气浮+沉淀+深度处理”的组合处理工艺形式,保证废水处理后水质稳定达标。
设备组成
嘉隆公司生产销售的喷涂废水处理设备主要有一级提升泵、流量计、鼓风机、PH计、污泥回流泵、螺杆泵、板框压滤机、二氧化氯发生器等。主要构筑物有PH调整池、水解酸化池、接触氧化池、沉淀池、混凝池、絮凝池、斜管沉淀池、消毒池、污泥池等。
工艺流程
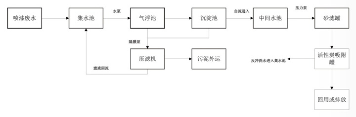
e777乐彩线路检测 喷涂废水自流至集水池,在集水池中去除较大的悬浮颗粒,然后由泵进入气浮池。在气浮池中加入混凝剂进行混凝反应,主要去除水体中大部分的悬浮物和COD,出水进入混凝沉淀池,在混凝沉淀池中进步去除废水中的悬浮物、COD,最后废水通过砂滤罐的过滤及活性炭吸附罐的吸附作用,保证废水稳定达标排放。气浮池浮潼及沉淀池污泥由泥浆泵或气动隔膜泵泵入板框压滤机压泥脱水,泥饼外运并安全处置.上清液回流至前端集水池。集水池中的固体泥渣由人工定期清理至污泥池。

e777乐彩线路检测喷涂废水处理设备工艺流程图
价格行情
喷涂废水处理设备的价格因厂家、品牌、规格、材质、工艺等各方面因素而异。它在宁波市场上的价格大多在几万元到数十万元不等,具体价格需要结合实际情况进行评估。建议您在购买前进行多方比较和咨询,选择性价比较高的设备。